三年在线观看免费大全_日本大一大二大三在一起读吗电影_电视剧免费观看电视剧大全在线_免费观看nba直播网站

歡迎進入浙江億核閥門有限公司官網!
熱門資訊:
地址:浙江省溫州市永嘉縣甌北塘頭工業區
手機:18968921198
銷售部:0577-67381813
傳真:0577-67381819
郵箱:sale@yh1818.com
網站:m.tjxsdianl.com

Hot Products
產品中心

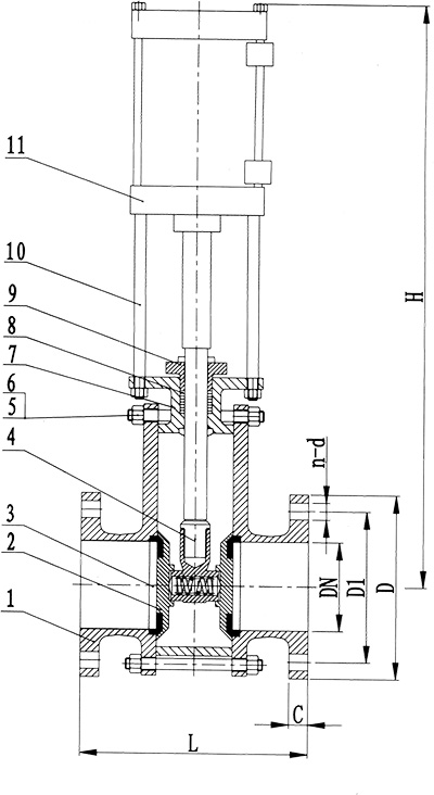
當前位置:首頁 > 產品中心 > Z644TC氣動陶瓷雙閘板閥

Z644TC氣動陶瓷雙閘板閥

所屬類別:
產品適用:
產品型號:
訂購熱線:18968921198


竭誠歡迎新老顧客與我們攜手合作,共創輝煌!



說明

陶瓷雙閘板閥又稱陶瓷平行雙閘板閘閥或干灰閥,是陶瓷閘閥的一種。故其結構與工作原理與陶瓷閘閥一致,其啟閉體(閥板)由閥桿帶動閥座密封面作升降運動,可接通或截斷流體的通道。當閥門部分開啟時,在閘板背面產生渦流,易引起閘板的侵蝕和震動,也易損壞閥座密封面,修理困難,通常適用于不需要經常啟閉,而且保持閘板全開或全閉的工況。通過設置在閥蓋內側的陶瓷軌道條以及設置在三通閥芯內的助力彈簧,能夠有效地使左、右閘板緊貼在陶瓷軌道條上運動時,不產生任何泄漏,從而保證閥體的正常運行,本實用新型結構簡單、安裝使用方便。

陶瓷雙閘板閥主要用于干粉物料的進、放料及輸送管道上,作截止和接通介質通道用,做倉泵出料閥、平衡閥、排氣閥、排堵閥,也可用作管路切換閥和灰庫卸灰閥,具有密封性能好、啟動負荷小、卡灰及積灰現象少、耐磨性強、使用壽命長的特點。陶瓷雙閘板閥通常采用法蘭連接方式,可分為手動和電動兩種驅動方式。具體來說此系列產品使用范圍為:1.電廠除灰—干除灰系統;2.選礦廠—干礦粉狀物料的選擇、輸送;3.水泥行業—干粉料輸送、放料;4.面粉廠—面粉輸送管道。5.其它粉末或微小固體顆粒等高磨損介質的輸送,因這些工礦介質中常有硬質顆粒和纖維性的污垢等物體,該閥在管道系統中作為啟閉裝置,能起到極好的作用。


結構特點

1閥板、閥座均采用增韌工程陶瓷制造,耐沖刷、耐磨損性能優良;

2兩閘板之間設置有彈簧,以彈簧雙向柔性預緊壓力來實現自緊式密封,具有低壓雙向密封,啟閉過程無卡塞及積灰現象的性能;

3閥門啟閉過程中,閥板子旋轉與閥座均勻磨合,密封性能持久耐用;

4處于干粉介質中的密封面在頻繁啟閉過程中磨損均勻,關閉密封性能高,使用壽命長;

5閥體對通道采用偏心設計,在閥板開啟排泄物料時會產生物料渦流,物料渦流會清掃閥體內腔的卡塞物料,另設計有吹灰口,以便于通過外接氣源來輔助清除閥門內的積灰及檢修閥門的使用。

 

為何選用氣動陶瓷雙閘板閥?

氣力輸送是一種帶物料和壓力的輸送方式,對閥門的形成沖擊及帶來磨損都很大。氣力輸送系統中閥門是一個很關鍵的部位,理想中的閥門應具有耐磨性強、穩定性能好、使用壽命長等特點。目前氣力輸送行業所使用的一般閥門耐磨性較差,穩定性能也不太好。國產的閥門壽命平均為三個月左右,進口閥門的壽命也只有半年到一年左右的時間,這樣就需要在生產過程中經常更新閥門,既影響了效益又增加了運營成本。針對此種情況,一核陶瓷閥門公司在全體技術人員反復研究、試驗以及一核陶瓷閥門公司員工的艱辛努力下成功研制出“PG雙閘氣鎖耐磨陶瓷閥門”、“耐磨旋轉閥門”。該閥門提高了閥芯與閥座的密封性能,減少了磨損、延長了閥門的使用壽命(一般為1-3年)、完全可以替代進口閥門,并且價格適宜,使用溫度范圍廣泛。

 



返回
地址:浙江省溫州市永嘉縣甌北塘頭工業區   電話:0577-67381812   67381813   67381818   67381819
手機:18968921198   郵箱:sale@yh1818.com   網站:m.tjxsdianl.com
Copyright © 2017浙江億核閥門有限公司   備案/許可證編號為:浙ICP備17003980號-1   技術支持:中國泵閥網
掃一掃關注我們二維碼
展開